Web Analytics Made Easy - Statcounter
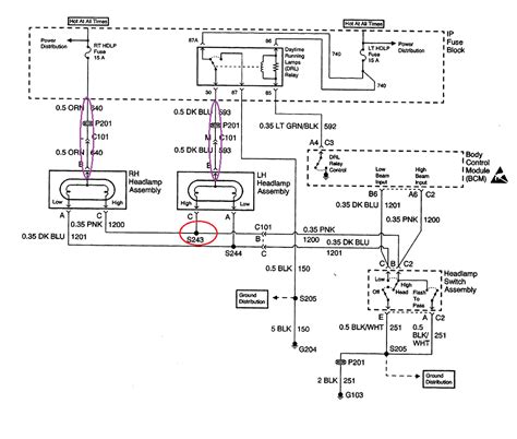
2015 Chevy Equinox Wiring Diagram: Fix Your SUV’s Electrical Issues

2015 Chevy Equinox Wiring Diagram: Fix Your SUV’s Electrical Issues

2015 Chevy Equinox Wiring Diagram: Fix Your SUV’s Electrical Issues Year 2015 fun facts, trivia, and history